【導讀】關于雙電源的注意事項:毫無疑問,許多模擬電路都可以在單電源環境中實現,而且這種方法很有優勢。然而,我個人的看法是,當使用雙極電源時,模擬電路更直接、更直觀。我是不愿意用不必要的電源電路使設計復雜化的人,但本文介紹的電荷泵電路非常簡單緊湊,它使雙極性電源成為許多模擬和混合信號設備的可行選擇。
本文介紹并討論了 ±5 V 無電感器電源的原理圖設計。
我近寫了一篇關于電荷泵 DC/DC 轉換器的文章,即通過周期性地將電荷泵送到電容器而不是通過電感器切換電流來產生輸出電壓的 DC/DC 轉換器。基于電荷泵的電壓調節是更常見的基于電感器的方法的重要替代方案;電荷泵電路
更簡單,更便宜;
需要更少的PCB面積;
在低負載電流下提供出色的效率;
和不要產生盡可能多的輻射 EMI。
電荷泵穩壓器的主要限制是輸出電流;當您需要超過 50–100 mA 的電流時,基于電感器的開關是更好的選擇。然而,對于許多低功率電子設備或子電路來說,50 mA 的電流已經足夠了,在我看來,對基于電感器的 DC/DC 轉換的關注導致許多設計人員忽略了一個可能更優越的替代方案。
USB 輸入,±5 V 輸出
我為采用 5 V 輸入并生成 +5 V 和 –5 V 輸出軌的電源模塊創建了一個參考設計。為不同的電壓修改此電路并不困難,但我認為 5 V 至 ±5 V 配置在許多應用中可能很有用,因為 5 V 是您從 USB 電源獲得的電壓(幾乎隨處可用)并且因為 ±5 V 適用于范圍廣泛的模擬電路。此外,如果您想使用 LDO 生成 3.3 V,5 V 是一個很好的起點,因此您可以將正 5 V 電源軌用于模擬電路,并將其調節至 3.3 V 用于數字電路。
關于雙電源的注意事項:毫無疑問,許多模擬電路都可以在單電源環境中實現,而且這種方法很有優勢。然而,我個人的看法是,當使用雙極電源時,模擬電路更直接、更直觀。我是不愿意用不必要的電源電路使設計復雜化的人,但本文介紹的電荷泵電路非常簡單緊湊,它使雙極性電源成為許多模擬和混合信號設備的可行選擇。
LTC3265
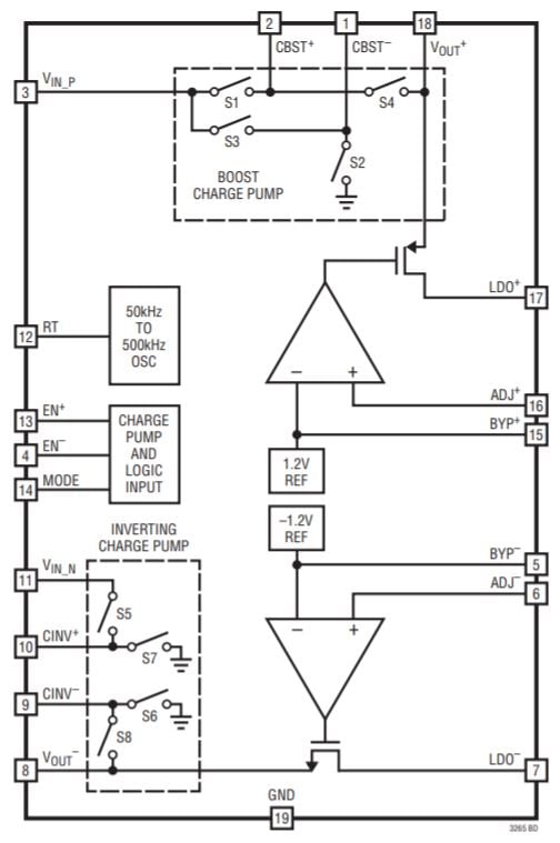
該電路的元件是Linear Tech/Analog Devices 的LTC3265。

圖表取自LTC3265數據表。
它是一個高度集成的部件,包含一個倍壓電荷泵、一個電壓反相電荷泵和兩個線性穩壓器。以下是我如何生成對稱的低噪聲軌道:
輸入電壓饋送到倍壓電荷泵。
雙電荷泵的輸出饋送到反相電荷泵。
使用 LDO 將倍壓和反相電荷泵的輸出調節到所需的電壓。

還有其他方法可以實現 LTC3265。您可以將輸入電壓反相,然后將輸入電壓和反相電壓用作雙極電源軌,或者將輸入電壓反相并加倍,然后使用 LDO 僅調節加倍的電壓,或者使用加倍的電壓為逆變器供電,并且將雙倍和反相輸出直接連接到負載(即不使用 LDO)。
但是,在大多數情況下,我在參考設計中使用的配置更可取:
用途廣泛:倍壓器和反相器產生±10 V后,只需更換兩個電阻即可選擇不同的終輸出電壓。LDO 電壓設置如下:
V_{LDO+}=1.2V imesleft(frac{R_3}{R_1}+1 ight) V_{LDO-}=-1.2V imesleft(frac{R_4 {R_2}+1右)
使用 LDO 產生輸出軌有助于抑制電荷泵開關動作產生的噪聲。
LDO 還確保輸出軌具有穩定的電壓,即使輸入電壓存在顯著變化也是如此。
在我們討論原理圖的其他方面之前,我應該提到一個細節:我將電荷泵稱為“倍增”和“反相”,但整個故事有點復雜。LTC3265 可以工作在突發模式或開環模式。在開環模式下,升壓電荷泵將其輸入電壓增加兩倍,反相電荷泵將其輸入電壓乘以負一。然而,在突發模式下,這些因素略小:V BOOST = 0.94 × 2 × V IN_BOOST和 V INV = –0.94 × V IN_INV。不過,這并沒有真正影響我的電路,因為微小的差異不會改變 LDO 產生的電壓。
原理圖細節
這是我的無電感雙極電源的完整原理圖:

電源通過典型的 USB Micro-B 連接器進入。
我在輸入端加入了一個大電容,因為當電路板的輸入電壓通過電纜和/或未知來源時,我總是喜歡有足夠的電容。但是,47 μF 電容器會顯著增加電路板尺寸和成本(尤其是成本),因此如果您有預算或空間限制,請考慮取消 C1。
RT 引腳和地之間的電阻值決定了 LTC3265 的振蕩器頻率。我使用了一個電位器,這樣我就可以嘗試不同的頻率。

J3 和 J4 是母接頭,可用于插入老式通孔電阻器。這使我能夠評估電路在不同負載條件下的性能。
C8 和 C9 不是必需的,但您也可以包括它們,因為它們可以減少 LDO 輸出電壓中的噪聲量。
結論
正如您從原理圖中看到的那樣,像 LTC3265 這樣的部件允許您生成低噪聲雙極電源,而無需大量的設計工作和一長串元件。(我假設 LDO 會消除大部分開關噪聲;我會在有機會測試電路板后確定。)雖然肯定不是大電流電源,但該電路可以提供高達 100 mA(來自每個 LDO 的 50 mA),這對于許多應用來說已經足夠了。
免責聲明:本文為轉載文章,轉載此文目的在于傳遞更多信息,版權歸原作者所有。本文所用視頻、圖片、文字如涉及作品版權問題,請聯系小編進行處理。
推薦閱讀:



